15PPM Bilge Water Separation HBN-0.5 For Marine
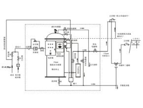
15PPM Bilge Water Separation HBN-0.5 For Marine, HBN series 15ppm bilge water separator is a high-tech product in the field of marine environmental protection designed and developed in accordance with the International Maritime Organization IMO.MEPC 107(49) resolution “Revised Guidelines and Technical Conditions for Bilge Water Pollution Prevention Equipment in Ship Machinery Spaces”. Various fuels used on ships, including mixtures of extremely high-density residual residual oil and emulsified oil, can be effectively separated, and the oil content in the effluent is <15ppm.
HBN series 15ppm bilge water separator is a high-tech product in the field of marine environmental protection designed and developed in accordance with the International Maritime Organization IMO.MEPC 107(49) resolution “Revised Guidelines and Technical Conditions for Bilge Water Pollution Prevention Equipment in Ship Machinery Spaces”. Various fuels used on ships, including mixtures of extremely high-density residual residual oil and emulsified oil, can be effectively separated, and the oil content in the effluent is <15ppm.
HBN series 15ppm bilge water separator fully meets:
- GB3552-2018 “Water Pollutant Emission Control Standard for Ships”
- International Maritime Organization IMO MARP0L. 73/78 “Convention for the Prevention of Pollution from Ships” Revised Annex I Article 14
- International Maritime Organization IMO MEPC. 107(49) “Revised Guidelines and Technical Conditions for Bilge Water Pollution Prevention Equipment in Ship Machinery Spaces”
Bilge water separator selection
| Model | Displacement m³/h | Gross tonnage of ship (upper limit) | Illustrate |
| HBN-0.1 | 0.1 | 400 | When choosing a ship oil-water separator, it is best to choose a size larger than the legal capacity. 1. 0.00044Gm3/h. (G: gross tonnage of ship) ships below 1,000 tons. 2. 0.4+0.00004Gm3/h, ships with gross tonnage between 1,000-40,000 tons. 3. For ships of 40,000-50,000 tons, choose 3.0m3/h. 4. For ships of 50,000 tons or above, choose 5.0m3/h. |
| HBN-0.25 | 0.25 | 550 | |
| HBN-0.5 | 0.5 | 2500 | |
| HBN-1.0 | 1.0 | 15000 | |
| HBN-2.0 | 2.0 | 40000 | |
| HBN-3.0 | 3.0 | 50000 | |
| HBN-5.0 | 5.0 | No limit on tonnage |
Technical specification sheet
| Model | Displacement m³/h | Pressure | Matching pump | Electric heaters | Bilge water alarm device | Stable control mode | Oil drain method | ||
| Normal MPa | Design MPa | model | Power kW | Power kW | Configuration | Configuration | Configuration | ||
| HBN-0. 1 | 0.1 | 0.03 | 0.3 | DZ-100 | 0.12 | Optional | X0C-01 | automatic / manual | automatic / manual |
| HBN-0. 25 | 0.25 | 0.03 | 0.3 | DZ-250 | 0.18 | Optional | X0C-01 | automatic / manual | automatic / manual |
| HBN-0.5 | 0.5 | 0.03 | 0.3 | DZ-500 | 0.25 | Optional | X0C-01 | automatic / manual | automatic / manual |
| HBN-1.0 | 1.0 | 0.07 | 0.3 | DZ-1000 | 0.37 | 1.0 | X0C-01 | automatic / manual | automatic / manual |
| HBN-2.0 | 2.0 | 0.07 | 0.3 | DZ-2000 | 0.75 | 2.0 | X0C-01 | automatic / manual | automatic / manual |
| HBN-3.0 | 3.0 | 0.07 | 0.3 | DZ-3000 | 1.1kW | 2.0 | XOC-01 | automatic / manual | automatic / manual |
| HBN-5.0 | 5.0 | 0.07 | 0.3 | DZ-5000 | 1.5KW | 3.0 | XOC-01 | automatic / manual | automatic / manual |
HBN product advantages
The design of the HBN series 15ppm bilge water separator not only pursues extremely high emission standards, but also considers meeting the needs of shipowners and shipyards. Based on this design idea, the advantages of HBN products are created.
- High separation accuracy and processing efficiency, oil content in discharged water is <15ppm;
- Suitable for treating all oily pollutants from the bilge of the ship’s machinery space, including various oil products and their mixtures in the form of emulsions that may be carried on the ship;
- High degree of automation, easy to operate, equipped with automatic oil discharge control, automatic temperature control and safety protection measures, no need for repeated flushing, service life >1 year;
- Equipped with a 15ppm bilge water alarm device, which automatically displays the oil content of the discharged water. When the discharged water exceeds the standard, it automatically alarms and returns to the bilge, and automatically records;
- The alarm device has the function of recording the date, time and alarm status when an alarm occurs, as well as the operating status of the bilge water separator. The recording device stores records for at least 18 months, and can display and print reports required by official inspections;
- The product is small in size, light in weight, and easy to install and maintain;
- Complete accessories and spare parts, high-quality and efficient after-sales service.
| Typical technology | HBN technology | Membrane separation technology | Ordinary adsorption technology | coalescence technology |
| Emulsified oil treatment effect | excellent | good | generally | Difference |
| Filter element service life | >1 year | 3-6 months | about 6 months | <1 year |
| System operation | Simple | extremely complex | Simple | Simple |
| Operating costs | Low | high | high | Low |
| Backwash | No backwash required | Frequent backwashing and regular chemical flushing | Regular backwash | No backwash required |
| volume | very small | very big | big | big |
| weight | very light | Heavy | heavier | heavier |
Comparison of HBN technology with other typical technologies
The HBN series 15ppm bilge water separator can effectively separate various fuels used by ships, including extremely high-density residual residual oil and its emulsified oil mixture, and the oil content of the effluent is <15ppm.


| Model | Overall dimensions and installation dimensions | Weight | ||||
| H | A | B | C | D | Kg | |
| HBN-0.1 | 1100 | 570 | 610 | 480 | 470 | 120 |
| HBN-0.25 | 1170 | 760 | 740 | 450 | 660 | 160 |
| HBN-0.5 | 1370 | 760 | 720 | 450 | 660 | 185 |
| HBN-1.0 | 1480 | 1080 | 850 | 1000 | 450 | 380 |
| HBN-2.0 | 1530 | 1180 | 880 | 1000 | 450 | 450 |
| HBN-3.0 | 3.0 | 1700 | 1100 | 1400 | 1100 | 820 |
| HBN-5.0 | 5.0 | 1900 | 1130 | 1500 | 1100 | 950 |
Read more :